首页
产品中心
倾角传感器
双轴倾角传感器
单轴倾角传感器
高精度倾角传感器
动态倾角传感器
无线倾角传感器
倾角开关
长角传感器
磁编码传感器
振动传感器
压力传感器
磁致伸缩位移传感器
测斜仪
基坑测斜仪
固定式测斜仪
控制单元
IOT平台软件
服务与支持
解决方案
新闻中心
直川科技
关于我们
资质证书
ISO 质量体系认证
CE 欧盟安全认证
UL 美国安全认证
PL 功能安全认证
RoHS 欧盟环保认证
E-MARK 安全认证
Ex 防爆认证
第三方测试报告
软件著作证书
专利证书
专利密集型产品
其他证书及授牌
联系我们
中 文
English
首页
>
倾角传感器
倾角传感器裸板
ZCT175J-NMQ
全部采用工业器件性能稳定、可靠
抗冲击,抗震动
性价比高
询价
样品申请
产品概述
ZCT175J-NMQ 是直川科技研发生产的单轴模拟电压倾角传感器。0 ~ 5V 电压输出,测量范围 -75° ~+75°。
技术参数
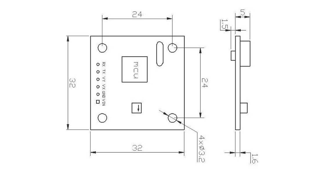
外壳尺寸
接线定义
产品应用
冰雪之约,魅力冬奥
冰雪之约,魅力冬奥。直川的倾角传感器在火炬点燃现场,于隐身之处发挥关键作用。第24届北京冬季奥运会于2022年2月4日盛大开幕,开幕式在国家体育...
查看详情
>>
05
2022-02
直川科技自主研发倾角传感器用于宁夏佳洋光伏电站项目
中国西北地区既有着为丰富的太阳能资源,同时也是受风沙侵袭严重的地区。通过光伏发电进行荒漠化治理,打造光伏治沙智慧电站,将大大助力我国能源...
查看详情
>>
07
2021-04
太阳能光伏发电跟踪系统
太阳能发电,分太阳能光伏发电和太阳能光热发电两种,目前太阳能光伏发电发展的速度更快,更迅速,是一个迅速发展的领域,目前中国、美国、欧洲、...
查看详情
>>
15
2022-02
可能感兴趣的其它产品:
ZCT1B0JR-LPS-ARV
冗余电流型倾角传感器
冗余电流型倾角传感器
标准 4 ~ 20mA 电流输出
两独立倾角传感器,可靠性高
抗冲击 1000g
ZCT1K0J-SPS-A
电流型倾角传感器
电流型倾角传感器
标准 4 ~ 20mA 电流输出
防护等级:IP67
抗冲击 1000g
ZCT175J-NMQ
倾角传感器裸板
倾角传感器裸板
全部采用工业器件性能稳定、可靠
抗冲击,抗震动
性价比高